從液壓制動到線控制動:汽車制動技術的演進
2025-07-08 12:07:41一、傳統液壓制動原理
杠桿作用:制動踏板是杠桿,能放大腳踩的力量,行程一般不超過18厘米。汽車橡膠硅膠配件名稱圖解

液壓作用:密閉液體能將壓力大小不變地傳遞,液壓傳力效率高,能放大制動力,但主缸活塞移動距離大,輪缸活塞移動距離小。專業定制汽車橡膠硅膠配件廠家
摩擦力作用:制動力由摩擦片與制動鼓或碟之間的摩擦產生,摩擦力大小與摩擦系數和正壓力成正比。密封用橡膠硅膠材料質量
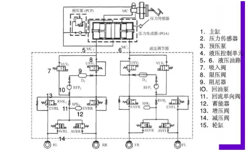
工作流程:駕駛者踩踏板,真空助力器放大推力推動主缸活塞,壓力傳遞至輪缸,推動制動蹄或卡鉗壓緊制動鼓或碟,產生摩擦力使車輪減速,車輪與地面摩擦使車輛停止。磁性橡膠墊圈
二、真空助力器的關鍵角色
真空助力器利用發動機進氣管的真空或電動車上的電子真空泵產生的真空,在膜片兩側形成壓差,產生巨大推力,顯著放大駕駛員腳力,直接推動主缸。新能源減震橡膠密封圈
三、電子穩定程序(ESP)與防抱死系統(ABS)
ABS:僅在駕駛員踩下制動踏板后介入,防止車輪抱死,通過調節主缸流向輪缸的液壓壓力實現。新能源汽車橡膠密封件
ESP:在ABS基礎上發展而來,擁有獨立的壓力生成器,能在不踩剎車踏板的情況下主動向輪缸輸出制動壓力,如車輛打滑時糾正姿態。博世第九代ESP還集成了控制電子節氣門和部分控制剎車系統等功能。東莞新能源產業橡膠硅膠配件源頭廠家

四、ESP不適合常規線控制動的原因
制動力不足:最大剎車力度通常限制在約0.5g,遠低于標準制動所需的0.8g以上。
設計初衷與壽命限制:ESP泵設計用于偶爾的緊急情況,頻繁用于常規制動會導致柱塞泵承受持續高溫高壓,精密部件快速磨損,壽命急劇縮短。三元乙丙橡膠密封圈
性能局限:ESP泵油功率有限,且缺乏真空助力,整體制動響應速度較慢。各種新能源產業橡膠硅膠配件
市場現實:如果ESP能勝任常規制動,各大供應商就無需專門開發線控制動產品。
五、邁向真正的線控制動
高壓蓄能器方案:早期嘗試,采用電機預先建立高壓液壓儲存在蓄能器中,制動時釋放。缺點是結構復雜、管路多、成本高、可靠性問題突出,現已基本被主流放棄。金屬橡膠墊圈
電子真空泵(EVP)方案:在電動車/混動車上,用電動真空泵取代發動機真空源驅動傳統的真空助力器。優點是成本極低,可沿用傳統油車底盤設計。缺點是幾乎無法回收制動能量,剎車噪音大,本質仍是機械/液壓制動,依賴人力踩踏板,非線控。橡膠產品采購
電液線控制動(EHB):隨著電機技術進步,采用高速無刷電機配合高精度滾珠絲杠直接推動主缸活塞產生液壓。優點是響應極快,制動響應時間從傳統的400 - 600毫秒縮短至120 - 150毫秒,百公里時速剎車距離可縮短9米以上,大幅提升安全性;在電動車/混動車上可回收約99%的制動摩擦能量。目前被公認為最佳方案,為保證可靠性,通常仍需集成ESP(ESC)作為備份系統。橡膠擠出產品
六、線控制動的未來
線控制動技術,特別是電液線控(EHB),以其快速響應、高能量回收效率和為自動駕駛提供直接控制接口的優勢,代表了未來發展的必然方向,正推動汽車制動系統經歷深刻的變革。氟橡膠墊圈
特別聲明:內容來源 華若汀云想電驅動,包含AI輔助創作,內容僅供參考,以傳遞更多信息而不是盈利。版權屬于原作者。如有侵權,請聯系刪除。







